


干悬浮剂是一种很有发展前途的环保型新剂型,和诚智能设计开发的喷雾造粒干燥技术,不仅成功运用于多种农药干悬浮剂的烘干,而且通过合理选用喷塔及其辅助设备,根据不同的农药原药品种,调控进出口温度等对节约能源、保证和提高DF的质量和得率。
0519-88728688 
农药干悬浮剂DF不用溶剂,加工的颗料易于自由流动,具有一定的强度且易崩解,分散后悬浮率高而无粉尘产生,使用安全,正成为新剂型开发的热点。因具有同悬浮剂一样的效果,但贮存稳定性又优于悬浮剂。DF是20世纪80年代开发成功的农药新剂型和制剂加工技术,它是一种可分散在水中的固体制剂,被认为是一种既具有粒剂的一切优点,又具有悬浮剂高分散性能的理想农药剂型,将是农药剂型加工重要的发展趋势之一。
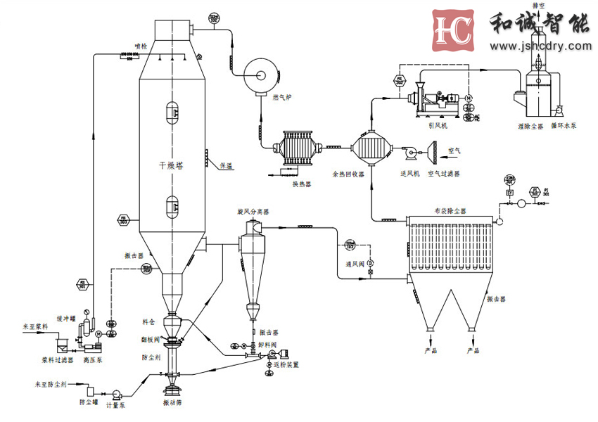
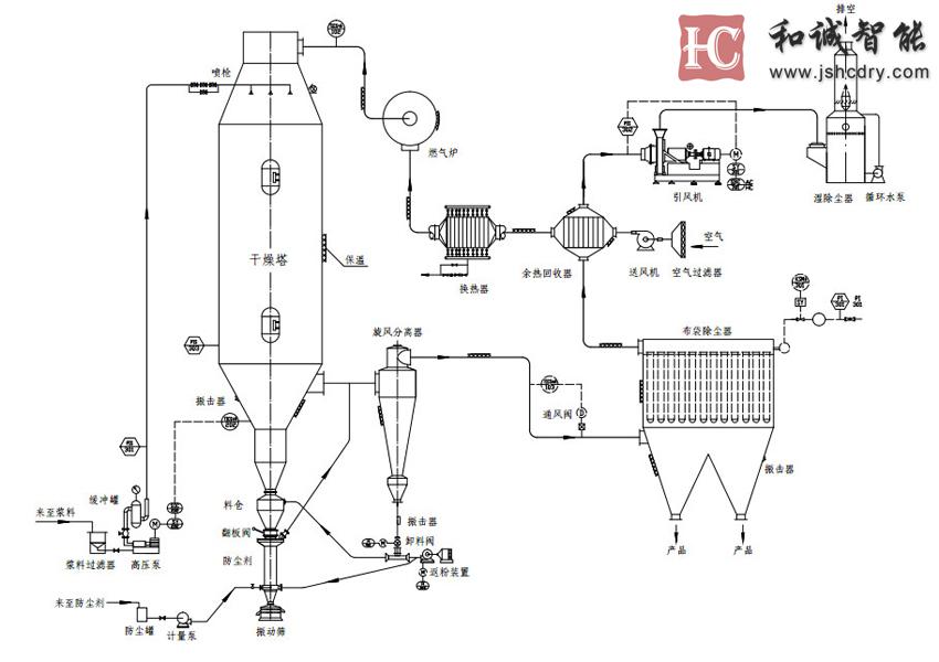
压力喷雾干燥(造粒)机是生产干悬浮剂(DF)的专用设备。喷雾造粒是将悬浮液用雾化器喷雾于干燥室内的热气流中,使水份迅速蒸发制成细小干燥颗粒的方法。在数秒钟内即完成料液的浓缩、干燥、造粒过程。经过湿粉碎的料浆首先被雾化成雾状微液滴,水份被热空气蒸发带走后,液滴内的固相物就聚集成了干燥的微粒。喷雾造粒所制成的颗粒为空心多孔状,因此在水中的润湿、崩解性能好,并有极高的悬浮率。现已成功应用于二氯喹啉酸、苯噻·苄、百菌清、甲维盐、代森锰锌、甲托、吡虫啉、苯磺隆等品种的DF制剂工业化生产中。
(1) 活性物质的粒子很细,具有水悬浮剂的一切特点;
(2) 产品溶于水后崩解分散快、悬浮率高;
(3) 无粉尘、流动性好、节省包装材料、方便运输贮存;
(4) 可以大规模连续化、绿色化生产,生产环境好,劳动强度低;
(5) 施药方法灵活,可以采用喷雾法施药,也可以拌土法施药;
将溶液、乳浊液、悬浊液或浆料在热风中喷雾成细小的液滴,在它下浮过程中,水分被蒸发而成为粉末状或颗粒状的产品。在干燥塔顶部导入热风,同时将料液用高压泵送至塔顶,经过雾化器喷成雾状的液滴,液滴与高温热风接触后水分迅速蒸发,在极短的时间内便成为干燥产品,从干燥塔底部排出。热风与液滴接触后温度显著降低,湿度增大,作为废气由排风机抽出,废气中夹带的微粉用分离装置回收。
微粉分离和回收装置有不同的选择:比如旋风分离器(普通型和多种组合型),布袋过滤器,旋风分离器+布袋过滤器,旋风分离器+湿法除尘器,布袋过滤器+湿法除尘器等。我们可以根据不同产品的特性和客户的要求,提供不同的回收装置。
根据产品特性和要求的不同,喷雾干燥之后,可以配备二次干燥系统(比如ZLG振动流化床或者气流输送)、除湿系统,配料系统,或者粉体筛分系统等。如客户需要产品的颗粒更大,比如直径2-3毫米,并且增加溶解性,我公司可提供单独的附聚造粒系统。
(1) 产品成粒率
喷雾干燥的成粒率与悬浮剂的表面张力和黏度有关,研究结果表明:悬浮液的黏度影响产品粒度,而表面张力影响颗粒球形度,当表面张力降低至0.05N/m以下、黏度降低至0.05Pa·s以下时,成粒率会显著降低。此时应通过配方中的助剂改善悬浮剂的黏度、表面张力和含固率,以提高成粒率。
(2) 颗粒的粒度
产品颗粒粒度小的原因主要是悬浮剂的含固率低、雾化器的雾化角度大造成的。另外,压力式喷雾造粒的操作压力、雾化器孔径、结构都是影响颗粒粒度的因素,还有一些因素需操作者进一步探索。
(3) 产品含水率
产品的含水率是干悬浮剂的指标之一,产品含水率与悬浮率、润湿性都有很大的关系,含水率主要由喷雾造粒的尾气温度决定,如出现产品含水率超过标准值的情况时应提高尾气温度。
(4) 产品悬浮率
喷雾干燥造粒过程是物料的受热过程,干燥的同时物料有受热凝聚的倾向,应在配方中选用耐热性分散剂,同时也应增加分散剂的用量,还应适当控制热风的进口温度。悬浮率与产品含水率关系紧密,含水率越高,悬浮率也越高。
另外,产品悬浮率与原药湿粉碎细度有关,一般湿粉碎的细度为1~5μm。润湿剂及乳化剂也在一定程度上影响悬浮率。







捷报迎春,骏马腾蹄!2026年春节复工伊始,江苏和诚智能以“一马当先”之势迎来新春发展开门红,成…
继四川某企业采购新型除草剂草铵膦专用干燥机并成功运行后,在农化行业里迅速发酵扩散。多家农药企…
纳米硅粉作为新材料领域的核心材料,其制备工艺的升级是推动硅基负极、光伏电池、发光材料等产业突…
截屏,识别二维码
和诚智能