


压力喷雾干燥机是一种可以同时完成干燥和造粒的装置。原料液可以是溶液、乳浊液或悬浮液,也可以是熔融液或膏状物。干燥产品可根据需要,制成粉状、颗粒状、空心球或团粒状。按工艺要求可以调节料液泵的压力、流量、喷…
0519-88728688 
压力喷雾干燥机是一种可以同时完成干燥和造粒的装置。原料液可以是溶液、乳浊液或悬浮液,也可以是熔融液或膏状物。干燥产品可根据需要,制成粉状、颗粒状、空心球或团粒状。按工艺要求可以调节料液泵的压力、流量、喷孔的大小,得到所需的按一定大小比例的球形颗粒。
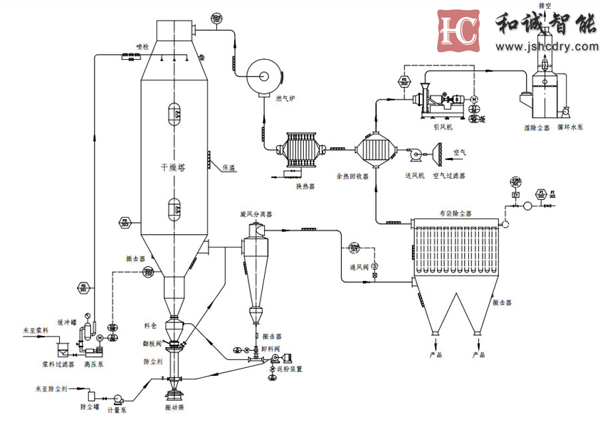
将溶液、乳浊液、悬浊液或浆料在热风中喷雾成细小的液滴,在它下浮过程中,水分被蒸发而成为粉末状或颗粒状的产品。在干燥塔顶部导入热风,同时将料液用高压泵送至塔顶,经过雾化器喷成雾状的液滴,液滴与高温热风接触后水分迅速蒸发,在极短的时间内便成为干燥产品,从干燥塔底部排出。热风与液滴接触后温度显著降低,湿度增大,作为废气由排风机抽出,废气中夹带的微粉用分离装置回收。
微粉分离和回收装置有不同的选择:比如旋风分离器(普通型和多种组合型),布袋过滤器,旋风分离器+布袋过滤器,旋风分离器+湿法除尘器,布袋过滤器+湿法除尘器等。我们可以根据不同产品的特性和客户的要求,提供不同的回收装置。
根据产品特性和要求的不同,喷雾干燥之后,可以配备二次干燥系统(比如ZLG振动流化床或者气流输送)、除湿系统,配料系统,或者粉体筛分系统等。
如客户需要产品的颗粒更大,比如直径2-3毫米,并且增加溶解性,我公司可提供单独的附聚造粒系统。
(1) 食品工业: 全脂奶粉、胳朊、可可奶粉、代乳粉、蛋清(黄)等。燕麦、鸡汁、咖啡、速溶茶、调味香料肉、蛋白质、大豆、花生蛋白质、蛋白质水解物等。玉米浆、玉米淀粉、葡萄糖、果胶、麦芽糖、山梨酸钾、南瓜粉等。
(2) 医药品:中药浸膏、药胶、酵母、维生素、抗生素、淀粉酶、脂肪酶等。
(3) 塑料树脂:AB 、ABS乳液、脲醛树脂、酚醛树脂、密胶(脲)甲醛树脂、聚乙烯、聚氯乙烯等。
(4) 洗涤剂:高级洗衣粉、普通洗衣粉、肥皂粉、苏打粉、乳化剂、增白剂、磷酸剂等。
(5) 化学工业:氟化钠(钾)、碱性染料颜料、染料中间体、Mn3o4、甲醛硅酸、催化剂、硫酸剂、氨基酸、白 炭黑等。
(6) 陶瓷:氧化铝、瓷砖材料、氧化镁、滑石等。
(1) 名义水分蒸发量是按照进风温度350度,排风温度85-90度计算的;
(2) 产品的收率,我们可以根据客户的要求和产品的特性,提供各种不同的产品回收装置,确保达到客户的相关要求;
(3) 我公司备有国内同行中先进的样机,可以给客户做各种试验,确保设备达到客户的要求;
(4) 我公司的设备,相关参数设计,既考虑了满足生产的要求,也考虑了节能要求。对于相同规格的产量,我公司可以提供更节能的设计和产品。
(1) 液体物料名称、物性:含固量(或含水量)、粘度、表面张力、PH值等;
(2) 产品特性:干燥后粉量容量、允许残余含水量、粒度范围、允许zui高温度;
(3) 特殊要求(如果有的话):比重范围、颜色、香味等;
(4) 产量、每天开班时间;
(5) 可供应能源:蒸汽的压力、电、煤、油、天然气、液化气和其他各种可燃物;
(6) 控制要求:进出风温度、供液系统、气锤等的控制方式,以及系统的控制方式;
(7) 收料要求:根据产品特性和环境要求选择旋风类型、布袋过滤器和湿法除尘器等方式;
(8) 其他特殊要求,比如车间尺寸、高度限制和特殊的用电规格等;
备注:以上要求,客户可以根据实际情况提供一部分即可。其他要求,我们可以在做试验后,或者根据经验和客户协商确定。








捷报迎春,骏马腾蹄!2026年春节复工伊始,江苏和诚智能以“一马当先”之势迎来新春发展开门红,成…
继四川某企业采购新型除草剂草铵膦专用干燥机并成功运行后,在农化行业里迅速发酵扩散。多家农药企…
纳米硅粉作为新材料领域的核心材料,其制备工艺的升级是推动硅基负极、光伏电池、发光材料等产业突…
截屏,识别二维码
和诚智能